14. Liite
14.1. A: Yleistä kytkennästä
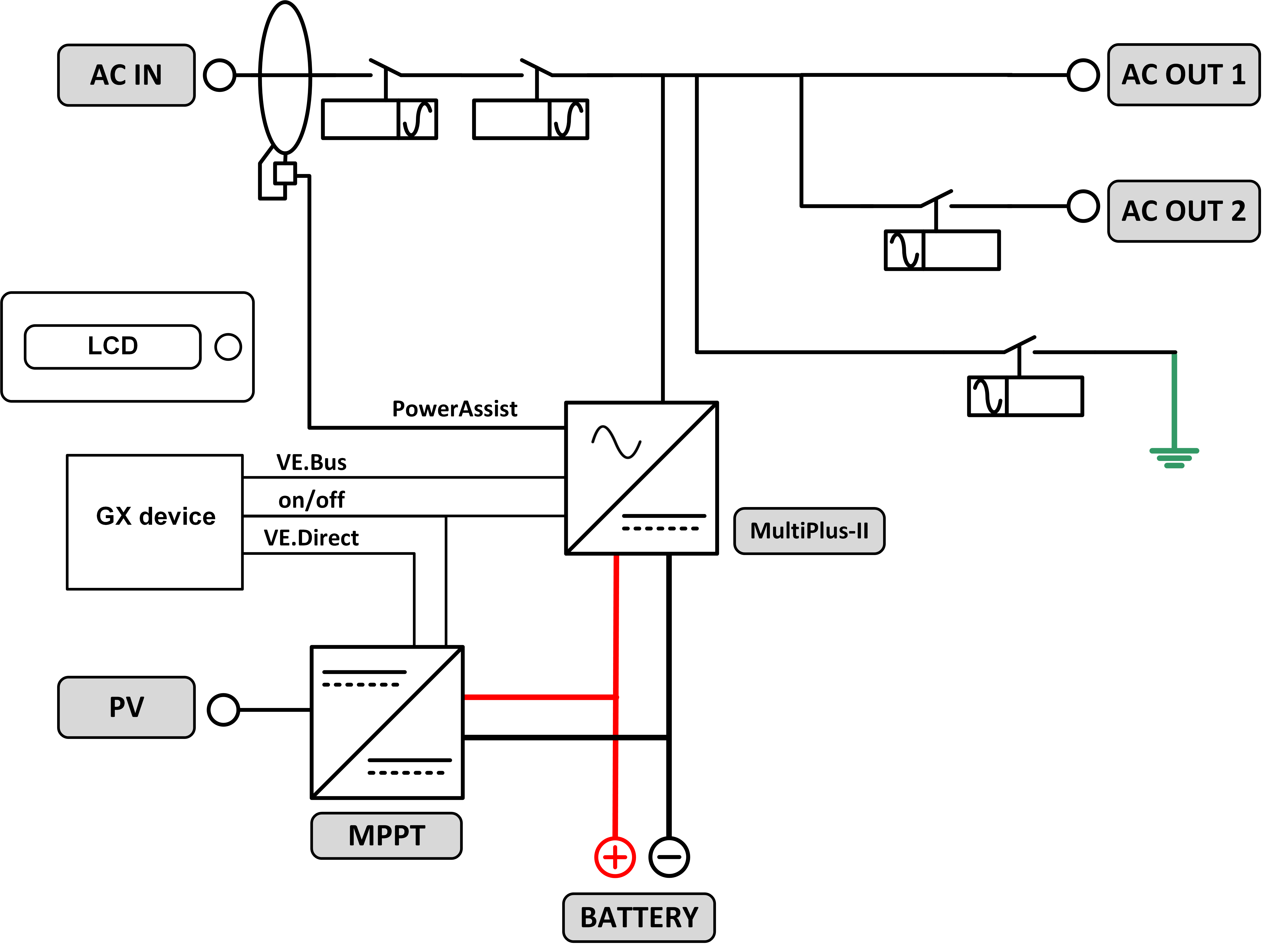
![]() |
![]() |
Viite | Kuvaus | Liitäntä |
A | Kuormaliitäntä. AC-OUT-1 vasemmalta oikealle: | N (nolla), PE (maadoitus), L (vaihe) |
B | Kuormaliitäntä. AC-OUT-2 vasemmalta oikealle: | N (nolla), PE (maadoitus), L (vaihe) |
C | Vaihtovirtatulo 1, vaihtovirtatulo 2, vaihtovirtalähtö | N (nolla), PE (maadoitus), L (vaihe) |
D | Hälytyskytkentä: vasemmalta oikealle | normaalisti avoin, normaalisti suljettu, COM. |
E | Käynnistys ilman avustimia | Paina ja pidä tätä painiketta pohjassa käynnistyksen aikana |
F | Ensisijainen maadoitusliitäntä | M6 (PE) |
G | akun positiivinen liitäntä. | M8 |
H | akun miinusliitäntä. | M8 |
I | kytkin | -:päällä, 0:pois, =:vain laturi |
J | Liitännät ylhäältä alas: | 1. Lisävirransyöttö 12 V 100 mA |
2. Ohjelmoitavissa olevan avokollektorin lähtö (K1) 70 V 100 mA | ||
3. Ulkoinen maadoitusrele + | ||
4. Ulkoinen maadoitusrele – | ||
5. Analoginen/digitaalinen (AUX) tulo 1 + | ||
6. Analoginen/digitaalinen (AUX) tulo 1 – | ||
7. Analoginen/digitaalinen (AUX) tulo 2 + | ||
8. Analoginen/digitaalinen (AUX) tulo 2 – | ||
9. Lämpötilan tunnistus + | ||
10 .Lämpötilan tunnistus – | ||
11. Akkujännitteen tunnistus + | ||
12. Akkujännitteen tunnistaminen - | ||
K | Ulkoinen virta-anturi | Kytke virta-anturi irrottamalla ensin INT- ja COM-liitäntöjen välinen hyppyjohdin ja kytkemällä sitten punainen anturin johto EXT-liitäntään ja valkoinen anturin johto COM-liitäntään. |
L | 2x RJ45 VE-BUS ‑liitin | kauko-ohjausta ja/tai rinnakkaista/kolmivaiheista toimintaa varten |
M | Kauko-ohjauskytkimen liitin | Oikosulje liitäntä päällekytkentää varten. |
N | Erityinen BMS-Can-portti (VE.Can ei tuettu) | |
O | USB | |
P | Nollauspainike | Käynnistää uudelleen pelkän GX-korttikomponentin |
Q | Ethernet-portti | |
R | VE.Direct-portti | |
S | Aurinkoenergian positiivinen M6-pultti | |
T | Aurinkoenergian negatiivinen M6-pultti |
14.2. B: Lohkokaavio

14.3. C: Rinnakkaiskytkentäkaavio

Rinnakkain kytketyt järjestelmät edellyttävät lisäehtoja - lue tarkemmat ohjeet täältä - https://www.victronenergy.com/live/ve.bus:manual_parallel_and_three_phase_systems
14.4. D: Kolmivaihekytkentäkaavio

Kolmivaiheiset järjestelmät edellyttävät lisäehtoja - lue tarkemmat ohjeet täältä - https://www.victronenergy.com/live/ve.bus:manual_parallel_and_three_phase_systems
14.5. E: Latausalgoritmi


4-vaiheinen lataus:
Päälataus
Siirtyy tilaan, kun laturi käynnistetään. Syöttövirta pysyy vakiona, kunnes akun nimellisjännite saavutetaan lämpötilasta ja syöttöjännitteestä riippuen, minkä jälkeen syöttö jatkuu vakioteholla siihen pisteeseen saakka, jolloin kaasuuntuminen ylittää sallitun tason (14,4 V, 28,8 V tai 57,6 lämpötilakompensoitu).
Battery Safe
Akulle syötettävää jännitettä nostetaan vähitellen, kunnes määritetty absorptiolatausjännite saavutetaan. Battery Safe ‑tila on osa laskennallista absorptiolatausaikaa.
Absorptio-
Absorptiolatausjakso riippuu alkulatausjaksosta. Suurin mahdollinen absorptioaika on suurin määritetty absorptioaika.
Ylläpito-
Ylläpitolatausjännitettä syötetään, jotta akku pysyy täyteen ladattuna
Varastointi-
Kun lataus ylläpitolatausjännitteellä on jatkunut yhden vuorokauden ajan, jännite lasketaan varastointitasolle. Nämä arvot ovat 13,2 V 12 V:n akuilla, 26,4 V 24 V:n akuilla ja 52,8 V 48 V:n akuilla. Tämä vähentää vesihukkaa, kun akku varastoidaan talvikauden ajaksi. Säädettävän ajan jälkeen (oletusarvo = 7 vuorokautta) laturi siirtyy toistettuun absorptiolataustilaan säädettävän ajanjakson (oletusarvo = yksi tunti) ajaksi akun virkistämiseksi.
14.6. F: Lämpötilakompensointikaavio

Yllä oleva kaavio esittää oletusarvoiset lähtöjännitteet ylläpito- ja absorptiolataukselle 25 ºC:n lämpötilassa 12 V:n ja 24 V:n akkuryhmille. 48 V:n akkuryhmille 24 V:n jännitteet kerrotaan kahdella.
Alennettu ylläpitolatausjännite otetaan käyttöön ylläpitolatausjännitteen jälkeen ja nostettu absorptiolatausjännite otetaan käyttöön absorptiolatausjännitteen jälkeen.
Lämpötilakompensointi ei ole käytettävissä säätötilassa.
14.7. G: Kotelon mitat
![]() |
![]() |



