14. Apêndice
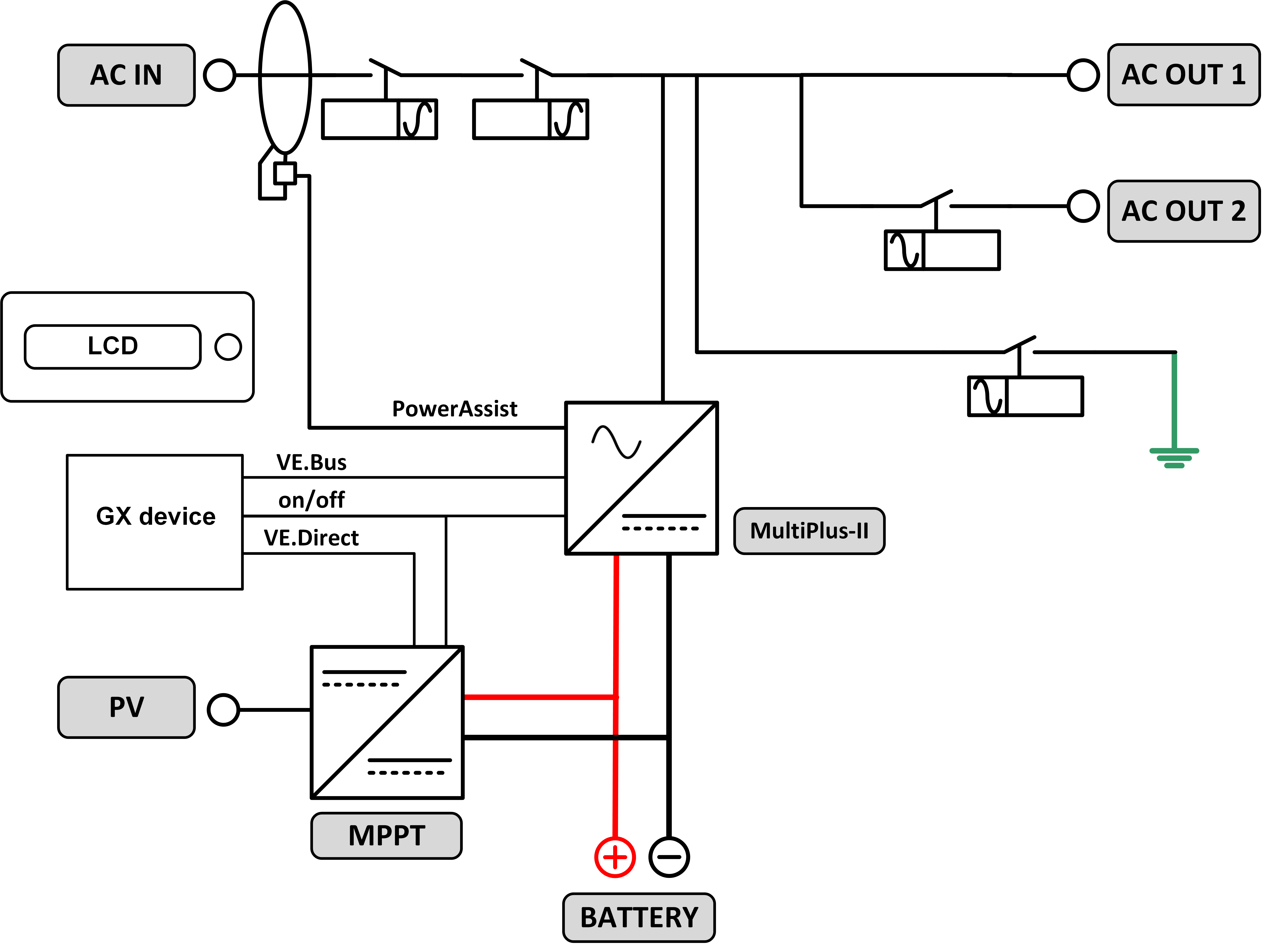
14.1. A: vista geral das ligações
![]() |
![]() |
Referência | Descrição | Ligação |
A | Ligação de carga. AC-OUT-1 Da esquerda para a direita: | N (neutro), PE (terra), L (fase) |
B | Ligação de carga. AC-OUT-2 Da esquerda para a direita: | N (neutro), PE (terra), L (fase) |
C | Entrada CA 1, entrada CA 2, saída CA | N (neutro), PE (terra), L (fase) |
D | Contacto de alarme: esquerda para direita | NO, NC, COM. |
E | Início sem assistentes | Pressione e segure este botão ao iniciar |
F | Ligação à terra primária | M6 (PE) |
G | ligação positiva de bateria. | M8 |
H | ligação negativa de bateria | M8 |
I | comutador | -: Ligar, 0: Desligar, = só carregador |
J | Terminais de cima para baixo: | 1. Fonte de alimentação auxiliar 12 V 100 mA |
2. Saída de coletor aberto programável (K1) 70 V 100 mA | ||
3. Relé de terra externo + | ||
4. Relé de terra externo - | ||
5. Entrada auxiliar digital/analógica 1 + | ||
6. Entrada auxiliar digital/analógica 1 - | ||
7. Entrada auxiliar digital/analógica 2 + | ||
8. Entrada auxiliar digital/analógica 2 - | ||
9. Sensor de temperatura + | ||
10. Sensor de temperatura - | ||
11. Sensor de tensão das baterias + | ||
12. Sensor de tensão das baterias - | ||
K | Sensor de corrente externo | Para conectar o sensor de corrente; remova a ponte de fios entre os terminais INT e COM, conecte o fio vermelho do sensor ao terminal EXT e conecte o fio branco do sensor ao terminal COM. |
L | 2x conector RJ45 VE.Bus | para painel remoto e/ou funcionamento em paralelo ou trifásico. |
M | Conector para o comutador remoto | Ligação curta para interruptor «Ligar». |
N | Porta BMS-Can dedicada (VE. não é compatível) | |
O | USB | |
P | Botão de reinicialização | Reinicia apenas o componente da placa GX |
Q | Porta Ethernet | |
R | Porta VE.Direct. | |
S | Parafuso M6 positivo Solar | |
T | Parafuso M6 negativo Solar |
14.2. B: diagrama de blocos

14.3. C: diagrama de ligação em paralelo

Condições adicionais são necessárias para sistemas paralelos - leia mais documentação específica aqui - https://www.victronenergy.com/live/ve.bus:manual_parallel_and_three_phase_systems
14.4. D: diagrama da ligação trifásica.

Condições adicionais são necessárias para três sistemas de fase - leia mais documentação específica aqui - https://www.victronenergy.com/live/ve.bus:manual_parallel_and_three_phase_systems
14.5. E: algoritmo de carga


Carga de 4 etapas:
«Bulk» (inicial)
Introduzida com o arranque do carregador. A corrente constante é aplicada até atingir a tensão da bateria nominal, dependendo da temperatura e tensão de entrada; depois é aplicada uma potência constante até ao início de uma gaseificação excessiva (14,4 V, 28,8 V ou 57,6 V resp., temperatura compensada).
BatterySafe
A tensão aplicada à bateria aumenta gradualmente até atingir a tensão de absorção configurada. O modo BatterySafe (bateria segura) pertence ao tempo de absorção calculado.
«Absorption» (absorção)
O período de absorção depende do período de carga inicial. O tempo de absorção máximo corresponde ao tempo de absorção máximo.
«Float» (flutuação)
A tensão carregada lenta permite manter a bateria completamente carregada.
Armazenagem
Após um dia em carga de flutuação, a tensão de saída diminui para o nível de armazenagem. Corresponde a 13,2 V resp. 26,4 V (para carregador 24 V e 52,8V 52,8 V). Isto reduzirá a perda de água ao mínimo durante a armazenagem da bateria durante o inverno. Depois de um tempo regulável (defeito =7 dias), o carregador entra no modo absorção repetida durante um período regulável (defeito = uma hora) para reparar a bateria.
14.6. F: gráfico de compensação de temperatura

O gráfico anterior mostra as tensões de saída padrão em Flutuação e Absorção a 25 ºC para bancos de baterias de 12 V e 24 V. Num banco de baterias de 48 V, multiplique as tensões de 24 V por 2.
A tensão de flutuação reduzida sucede à tensão de flutuação e a tensão de absorção sucede à tensão de absorção aumentada.
A compensação da temperatura não se aplica no modo de ajustamento.
14.7. G: dimensões do invólucro exterior
![]() |
![]() |



