14. APPENDICE
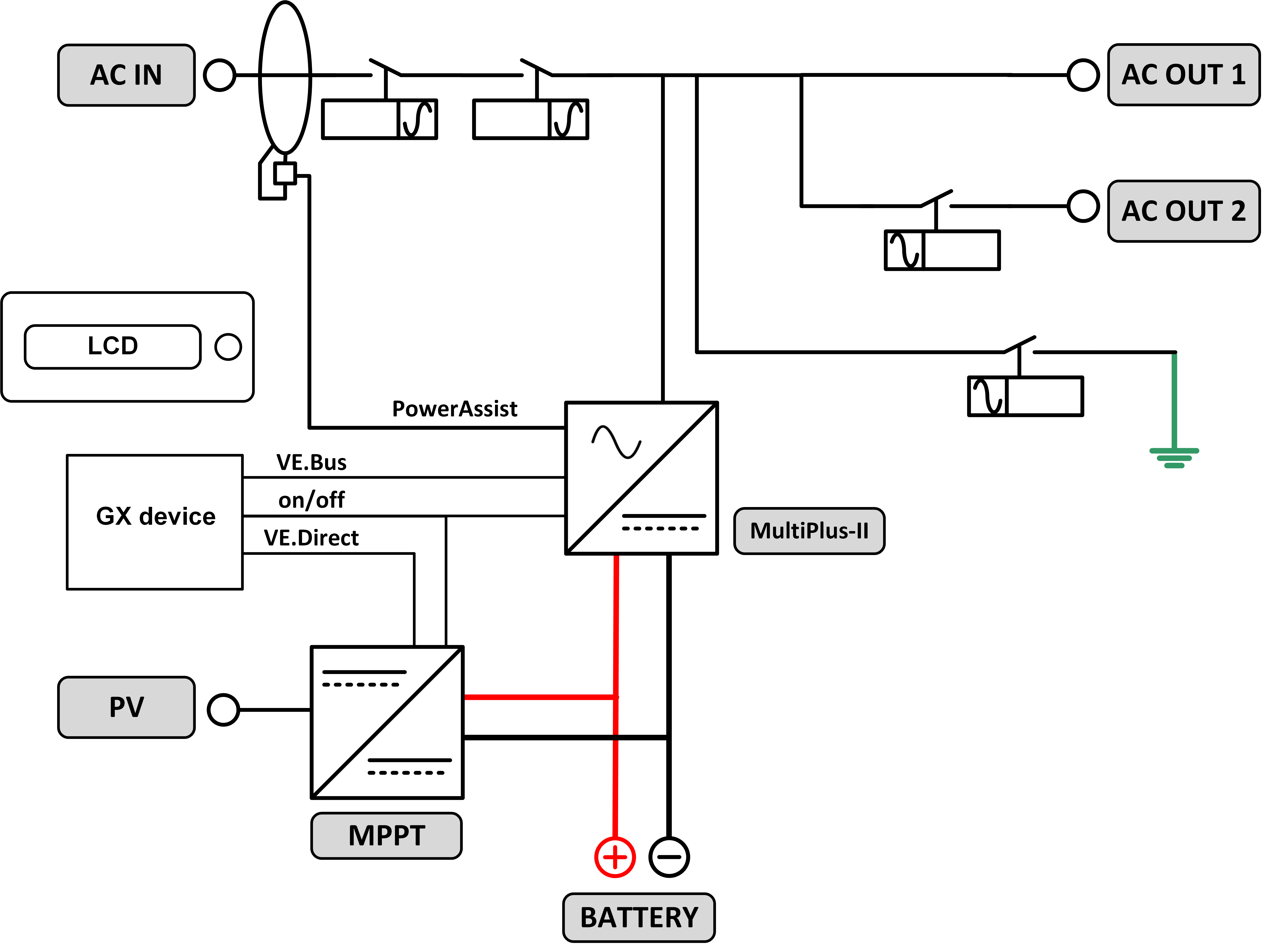
14.1. A: Panoramica collegamenti
|  | 
|  | 
| Riferimento: | Descrizione | Collegamento | 
| A | Collegamento del carico. AC-OUT-1 Da sinistra a destra: | N (neutro), PE (terra/massa), L (fase) | 
| B | Collegamento del carico. AC-OUT-2 Da sinistra a destra: | N (neutro), PE (terra/massa), L (fase) | 
| C | Ingresso CA 1, Ingresso CA 2, Uscita CA | N (neutro), PE (terra/massa), L (fase) | 
| D | Contatto allarme: da sinistra a destra | NO, NC, COM. | 
| E | Avvio senza Assistente | Tenere premuto questo pulsante all’avvio | 
| F | Collegamento a terra primario | M6 (PE) | 
| G | collegamento positivo della batteria. | M8 | 
| H | collegamento negativo della batteria. | M8 | 
| I | motore | -:On, 0:Off, =:charger only | 
| J | Morsetti dall’alto in basso: | 1. Alimentazione ausiliaria 12 V 100 mA | 
| 2. Uscita a collettore aperto programmabile (K1) 70 V 100 mA | ||
| 3. Relè di massa esterno + | ||
| 4. Relè di massa esterno – | ||
| 5. Ingresso analogico/digitale (AUX) 1 + | ||
| 6. Ingresso analogico/digitale (AUX) 1 - | ||
| 7. Ingresso analogico/digitale (AUX) 2 + | ||
| 8. Ingresso analogico/digitale (AUX) 2 - | ||
| 9. Sensore temperatura + | ||
| 10. Rilevamento temperatura – | ||
| 11. Rilevamento tensione batteria + | ||
| 12. Rilevamento tensione batteria - | ||
| K | Sensore corrente esterno | Per collegare il sensore di corrente, rimuovere il ponticello tra i morsetti INT e COM, collegare il filo rosso del sensore al morsetto EXT e collegare il filo bianco del sensore al morsetto COM. | 
| L | 2x connettore VE.Bus RJ45 | per il controllo a distanza e/o il funzionamento in parallelo / trifase | 
| M | Connettore per interruttore remoto | Collegamento breve per l'accensione. | 
| N | Porta BMS-Can dedicata (VE.Can non supportato) | |
| O | USB | |
| P | Pulsante Reset | Riavvia solo il componente della scheda GX | 
| Q | Porta Ethernet | |
| R | Porta VE.Direct | |
| S | Bullone M6 polo positivo solare | |
| T | Bullone M6 polo negativo solare | 
14.2. B: Diagramma di blocco

14.3. C: Diagramma collegamento in parallelo

Per i sistemi paralleli sono necessarie ulteriori condizioni. Si prega di leggere qui la documentazione specifica: https://www.victronenergy.com/live/ve.bus:manual_parallel_and_three_phase_systems
14.4. D: Diagramma collegamento trifase

Per i sistemi paralleli sono necessarie ulteriori condizioni. Si prega di leggere qui la documentazione specifica: https://www.victronenergy.com/live/ve.bus:manual_parallel_and_three_phase_systems
14.5. E: Algoritmo di carica


Carica a 4 fasi:
Massa
Si attiva all'avviamento del caricabatterie. Si applica corrente costante finché viene raggiunta la tensione nominale della batteria, in base alla temperatura e alla tensione di ingresso, dopodiché l'alimentazione costante viene applicata fino al punto in cui inizia il degasaggio (rispettivamente fino a 14,4 V, 28,8 V o 57,6 di temperatura compensata).
BatterySafe
La tensione applicata alla batteria è aumentata gradualmente finché si raggiunge la tensione di assorbimento. La modalità BatterySafe è parte del tempo di assorbimento calcolato.
“Absorption” (assorbimento)
Il periodo di assorbimento dipende dal periodo di prima fase di carica. Il periodo di assorbimento max è impostato sul tempo di assorbimento max.
“Float” (mantenimento)
La tensione di mantenimento viene applicata per mantenere la batteria completamente carica.
“Storage” (accumulo)
Dopo un giorno di carica di mantenimento, la tensione di uscita viene ridotta al livello di accumulo. Tale carica è di 13,2 V per batterie da 12 V, 26,4 V per batterie da 24 V e 52,8 V per batterie da 48 V. Ciò limiterà la perdita di acqua al minimo, quando la batteria viene stoccata per la stagione invernale. Dopo un periodo di tempo regolabile (predefinito = 7 giorni), il caricabatterie entra in modalità di Assorbimento ripetuto per un tempo regolabile (predefinito = un'ora) per “aggiornare” la batteria.
14.6. F: Tabella di compensazione della temperatura

La tabella qui sopra mostra le tensioni di uscita predefinite per Mantenimento e Assorbimento a 25 °C per banchi batterie da 12 e 24 V. Per un banco batterie da 48 V, moltiplicare le tensioni di quello da 24 V per 2.
Il Mantenimento ridotto segue la Tensione di mantenimento e l'Assorbimento maggiorato segue la Tensione di assorbimento.
La compensazione della temperatura non si applica in modalità di regolazione.
14.7. G: Misure carcassa
|  | 
|  |