14. ANNEXE
14.1. A : Vue d’ensemble des connexions
![]() |
![]() |
Référence | Description | Connexion |
A | Connexion de la charge. AC-OUT-1 De gauche à droite : | N (neutre), PE (terre/masse), L (phase) |
B | Connexion de la charge. AC-OUT-2 De gauche à droite : | N (neutre), PE (terre/masse), L (phase) |
C | Entrée CA 1, entrée CA 2, sortie CA. | N (neutre), PE (terre/masse), L (phase) |
D | Contact d'alarme : de gauche à droite | NO, NC, COM. |
E | Démarrer sans Assistants | Appuyez et maintenez ce bouton lors du démarrage |
F | Connexion primaire à la terre | M6 (PE) |
G | connexion positive de la batterie. | M8 |
H | connexion négative de la batterie. | M8 |
I | interrupteur | -:On, 0:Off, =:chargeur uniquement |
J | Bornes de haut en bas : | 1. Alimentation électrique auxiliaire 12 V 100 mA |
2. Sortie à collecteur ouvert programmable (K1) 70 V 100 mA | ||
3. Relais de terre externe + | ||
4. Relais de terre externe – | ||
5. Entrée (AUX) analogique/numérique 1 + | ||
6. Entrée (AUX) analogique/numérique 1 - | ||
7. Entrée (AUX) analogique/numérique 2 + | ||
8. Entrée (AUX) analogique/numérique 2 - | ||
9. Sonde de température + | ||
10 Sonde de température - | ||
11. Sonde de tension de batterie + | ||
12. Sonde de tension de batterie - | ||
K | Sonde de courant externe | Pour raccorder la sonde de courant, retirez le cavalier entre les bornes INT et COM, raccordez le fil rouge de la sonde à la borne EXT et raccordez le fil blanc de la sonde à la borne COM. |
L | 2 connecteurs VE.Bus RJ45 | pour commande à distance et/ou fonctionnement en parallèle / triphasé |
M | Connecteur pour l’interrupteur à distance | Connexion courte pour mettre en marche |
N | Port BMS-Can dédié (VE.Can non pris en charge) | |
O | USB | |
P | Bouton de réinitialisation | Ne réinitialise que le composant de la carte GX |
Q | Port Ethernet | |
R | Port VE.Direct | |
S | Goujon solaire M6 positif | |
T | Goujon solaire M6 négatif |
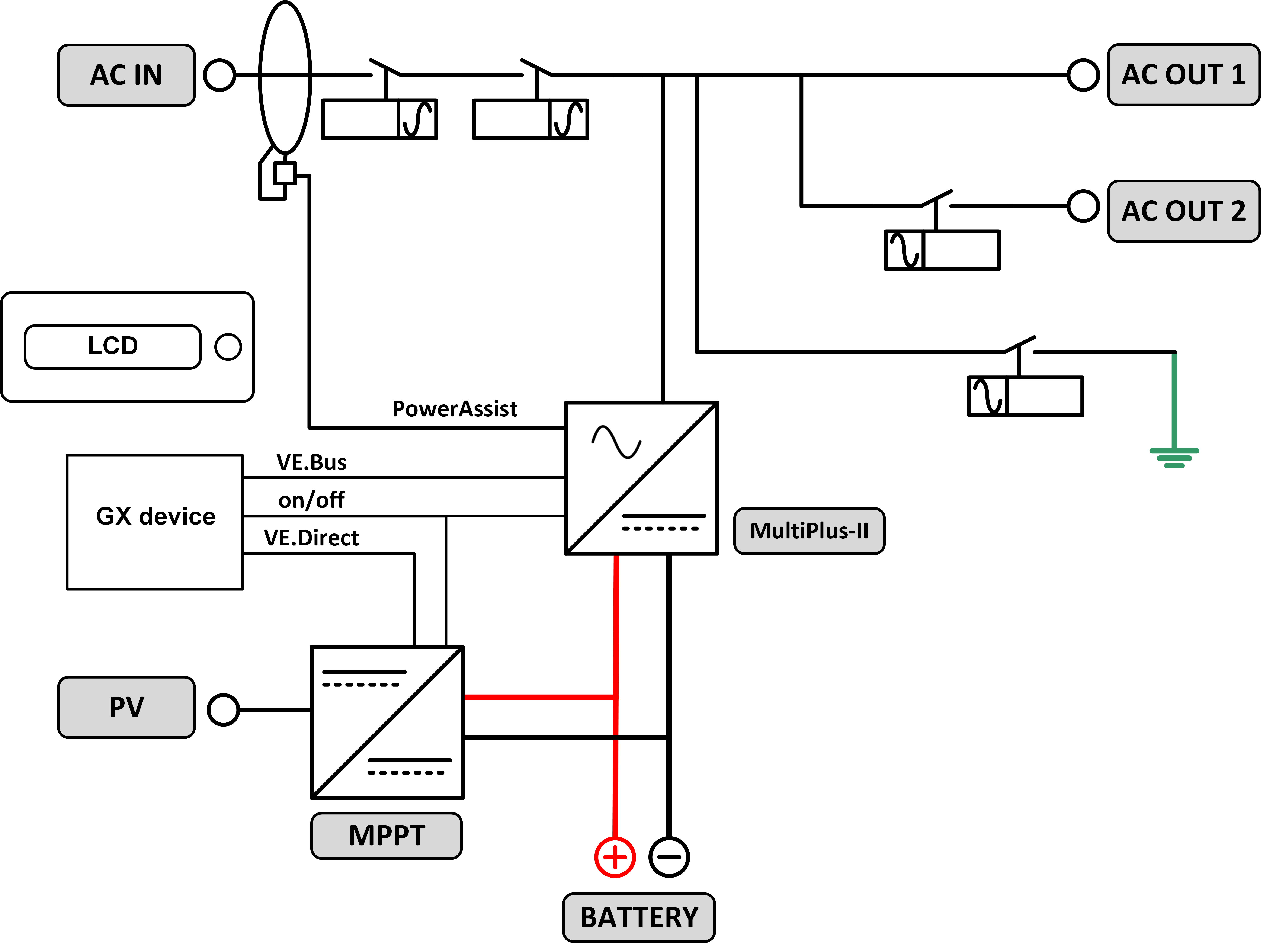
14.2. B : Schéma fonctionnel

14.3. C : Schéma de raccordement en parallèle

Des conditions supplémentaires sont requises pour les systèmes en parallèle. Pour la documentation à ce sujet, voir https://www.victronenergy.com/live/ve.bus:manual_parallel_and_three_phase_systems
14.4. D : Schéma de raccordement triphasé

Des conditions supplémentaires sont requises pour les systèmes triphasé. Pour la documentation à ce sujet, voir https://www.victronenergy.com/live/ve.bus:manual_parallel_and_three_phase_systems
14.5. E : Algorithme de charge


Charge en 4 étapes :
Bulk
Phase au démarrage du chargeur. Un courant constant est appliqué jusqu’à ce que la tension nominale de la batterie soit atteinte, en fonction de la température et de la tension d’entrée, après quoi une puissance constante est appliquée jusqu’au point où un gazage excessif débute (respectivement 14,4 V, 28,8 V et 57,6 V, température corrigée).
BatterySafe
La tension appliquée à la batterie augmente de manière progressive jusqu’à ce que la tension d’absorption soit atteinte. Le mode « BatterySafe » fait partie de la durée d’absorption calculée.
Absorption
La période d’absorption dépend de la période bulk. La durée d’absorption maximale est celle qui est configurée.
Float
La tension float est appliquée afin de garantir que la batterie reste complètement chargée.
Stockage
Après un jour de charge float, la tension de sortie est réduite au niveau de stockage (veille), ce qui représente 13,2 V pour une batterie de 12 V, 26,4 Vpour une batterie de 24 V, et 52,8V pour une batterie de 48 V). Ceci réduirait au minimum les pertes d’eau quand la batterie est stockée durant la saison hivernale. Après un certain temps qui peut être défini (par défaut = 7 jours), le chargeur va entrer en mode « Absorption répétée » pour une période de temps qui peut aussi être ajustée (par défaut = 1 heure) pour « rafraîchir » la batterie.
14.6. F : Tableau de compensation de la température

Le tableau ci-dessus indique les tensions de sortie par défaut pour les modes Float et Absorption à 25 °C pour des parcs de batteries de 12 et 24 V. Pour un parc de batteries de 48 V, multipliez les tensions de 24 V par 2.
La tension « Float réduite » suit la tension Float, et la tension « Absorption augmentée » soit la tension d’absorption.
La compensation de température ne s’applique pas en mode réglage.
14.7. G : Dimensions du boîtier
![]() |
![]() |



