14. ANHANG
14.1. A: Übersicht der Anschlüsse
![]() |
![]() |
Referenz | Beschreibung | Anschluss |
A | Lastanschluss AC-OUT-1 Links nach rechts: | N (Neutral), PE (Erde/Masse), L (Phase) |
B | Lastanschluss AC-OUT-2 Links nach rechts: | N (Neutral), PE (Erde/Masse), L (Phase) |
C | AC-Eingang 1, AC-Eingang 2, AC-Ausgang | N (Neutral), PE (Erde/Masse), L (Phase) |
D | Alarmkontakt: von links nach rechts | NO, NC, COM. |
E | Ohne Assistenten starten | Diese Taste beim Start gedrückt halten |
F | Primärer Erdungsanschluss | M6 (PE) |
G | Batterie Positiv-Anschluss. | M8 |
H | Batterie Minus-Anschluss. | M8 |
I | Schalter | -:An, 0:Aus, =:nur Ladegerät |
J | Klemmen von oben nach unten: | 1. Zusätzliche Stromversorgung 12 V 100 mA |
2. Ausgang programmierbarer offener Kollektor (K1) 70 V 100 mA | ||
3. Externes Erdungsrelais + | ||
4. Externes Erdungsrelais - | ||
5. Analoger/digitaler (AUX) Eingang 1 + | ||
6. Analoger/digitaler (AUX) Eingang 1 – | ||
7. Analoger/digitaler (AUX) Eingang 2 + | ||
8. Analoger/digitaler (AUX) Eingang 2 – | ||
9. Temperatursensor + | ||
10 . Temperaturmessung – | ||
11. Batteriespannungssensor + | ||
12. Batteriespannungssensor - | ||
K | Externer Stromsensor | Um den Stromsensor anzuschließen, entfernen Sie die Drahtbrücke zwischen den Klemmen INT und COM, schließen Sie den roten Sensordraht an die Klemme EXT und den weißen Sensordraht an die Klemme COM an. |
L | 2x RJ45 VE.Bus-Anschluss | für die Fernsteuerung und/oder Parallel- / 3-Phasenbetrieb |
M | Stecker für Fernbedienungsschalter | Kurzschluss auslösen zum Einschalten |
N | Spezieller BMS-Can-Anschluss (VE.Can ist nicht unterstützt) | |
O | USB | |
P | Zurücksetzen-Taste | Startet nur die GX-Karte neu |
Q | Ethernet-Anschluss | |
R | VE.Direct-Anschluss | |
S | Solar Plus M6 Schraube | |
T | Solar Minus M6 Schraube |
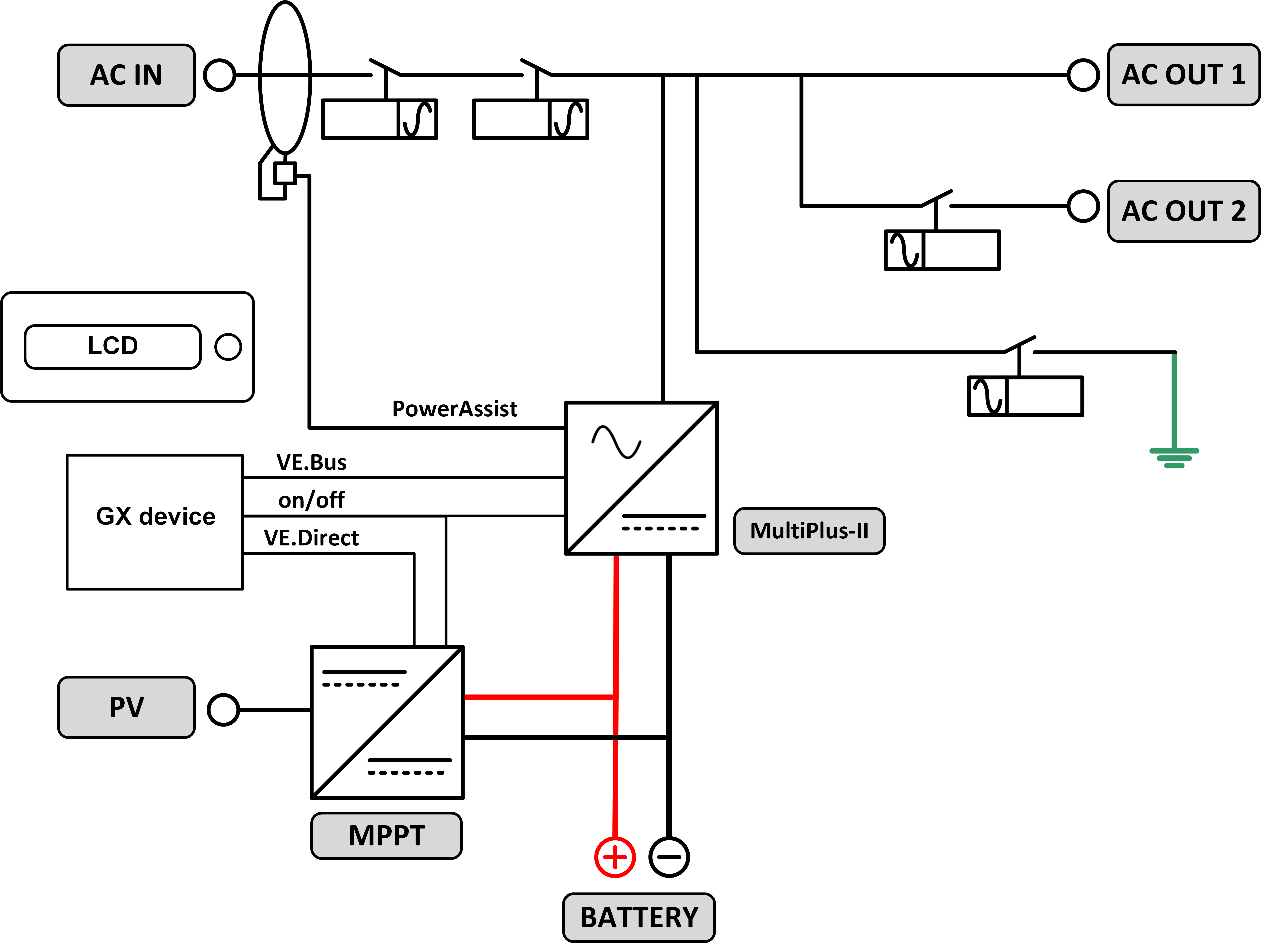
14.2. B: Blockschaltbild

14.3. C: Anschlussdiagramm für parallele Anschlüsse

Für parallele Systeme sind zusätzliche Bedingungen zu erfüllen. Weitere Spezifikationen finden Sie unter dem folgenden Link: - https://www.victronenergy.com/live/ve.bus:manual_parallel_and_three_phase_systems
14.4. D: Anschlussdiagramm für Drei-Phasen-Anschlüsse

Für Dreiphasen-Systeme sind zusätzliche Bedingungen zu erfüllen. Weitere Spezifikationen finden Sie unter dem folgenden Link: - https://www.victronenergy.com/live/ve.bus:manual_parallel_and_three_phase_systems
14.5. E: Ladealgorithmus


4-stufiges Laden:
Konstantstrom
Eingeleitet, wenn Ladegerät gestartet wird. Konstantstrom wird zugeführt, bis die nominale Batteriespannung erreicht wird. Dies ist abhängig von der Temperatur und der Eingangsspannung. Danach wird konstante Energie zugeführt, bis zu dem Punkt an dem die übermäßige Gasung einsetzt (bzw. 14,4 V, 28,8 V oder 57,6 temperaturkompensiert).
BatterySafe
Die an der Batterie anliegende Spannung wird schrittweise erhöht, bis die eingestellte Konstantspannung erreicht wird. Der BatterySafe Modus ist Teil der berechneten Konstantspannungsdauer.
Konstantspannung
Die Konstantspannungsdauer hängt von der Konstantstromdauer ab. Die maximale Konstantspannungsdauer ist die eingestellte Maximale Konstantspannungsdauer.
Ladeerhaltungsspannung
Die Ladeerhaltungsspannung wird dazu genutzt, um die Batterie im voll aufgeladenen Zustand zu halten.
Speicherung
Nach einem Tag in der Erhaltungsladungsphase wird die Ausgangsspannung auf das Niveau der Lagerungsspannung gesenkt. Das bedeutet 13,2 V für 12 V-, 26,4 V für 24 V- und 52,8 V für 48 V-Batterien. Dadurch wird der Wasserverlust weitestgehend verringert, wenn die Batterie für den Winter eingelagert wird. Nach einem einstellbaren Zeitraum (Voreinstellung = 7 Tage) schaltet das Ladegerät in den Wiederholten-Konstantspannungsmodus und zwar für einen einstellbaren Zeitraum (Voreinstellung = eine Stunde ), um die Batterie „aufzufrischen“.
14.6. Temperaturkompensation

Die obige Tabelle zeigt die standardmäßigen Ausgangsspannungen für Ladeerhaltung und Konstantspannung bei 25 °C für 12- und 24 V-Batteriebänke. Für eine 48 V-Batteriebank multiplizieren Sie die 24 V-Spannungen mit 2.
Reduzierte Ladeerhaltungsspannung folgt auf die Ladeerhaltungsspannung und erhöhte Konstantspannung folgt auf die Konstantspannung.
Im Anpassungsmodus gilt die Temperaturkompensation nicht.
14.7. G: Gehäuseabmessungen
![]() |
![]() |



