14. Bijlage
14.1. A: Aansluitingen overzicht
![]() |
![]() |
Referentie | Omschrijving | Verbinding |
A | Laadaansluiting. AC-OUT-1 van links naar rechts: | N (nul), PE (aarding), L (fase) |
B | Laadaansluiting. AC-OUT-2 van links naar rechts: | N (nul), PE (aarding), L (fase) |
C | AC-ingang 1, AC-ingang 2, AC-uitgang | N (nul), PE (aarding), L (fase) |
D | Alarmcontact: van links naar rechts | NO, NC, COM. |
E | Start zonder assistants | Houd deze knop ingedrukt bij het opstarten |
F | Voornaamste aardingsverbinding | M6 (PE) |
G | Positieve aansluitng accu. | M8 |
H | Negatieve aansluiting accu. | M8 |
I | schakelaar | -:Aan, 0:Uit, =:alleen acculader |
J | Aansluitpunten van boven naar beneden: | 1. Toevoer hulpvermogen 12 V 100 mA |
2. Programmeerbare open collector uitgang (K1) 70 V 100 mA | ||
3. Externe aardingsrelais + | ||
4. Externe aardingsrelais – | ||
5. Analoog/digitaal (AUX) ingang 1 + | ||
6. Analoog/digitaal (AUX) ingang 1 - | ||
7. Analoog/digitaal (AUX) ingang 2 + | ||
8. Analoog/digitaal (AUX) ingang 2 - | ||
9. Temperatuursdetectie + | ||
10 .Temperatuursdetectie – | ||
11. Accuspanningsdetectie + | ||
12. Accuspanningsdetectie – | ||
K | Externe stroomsensor | Om de stroomsensor aan te sluiten: de draadbrug tussen de aansluitklemmen INT en COM weghalen, de rode sensordraad aansluiten op de aansluitklem EXT en de witte sensordraad aansluiten op de aansluitklem COM. |
L | 2x RJ45 VE.Bus connector | for regeling op afstand and/or parallele/driefasige werking |
M | Connector voor schakelaar op afstand | Korte aansluiting naar schakelaar ”aan”. |
N | Aangewezen BMS-Can-poort (VE.Can niet ondersteund) | |
O | USB | |
P | Resettoets | Herstart alleen het GX-kaart component |
Q | Ethernetpoort | |
R | VE.Direct-poort | |
S | M6 Plus-zonnebout | |
T | M6 Min-zonnebout |
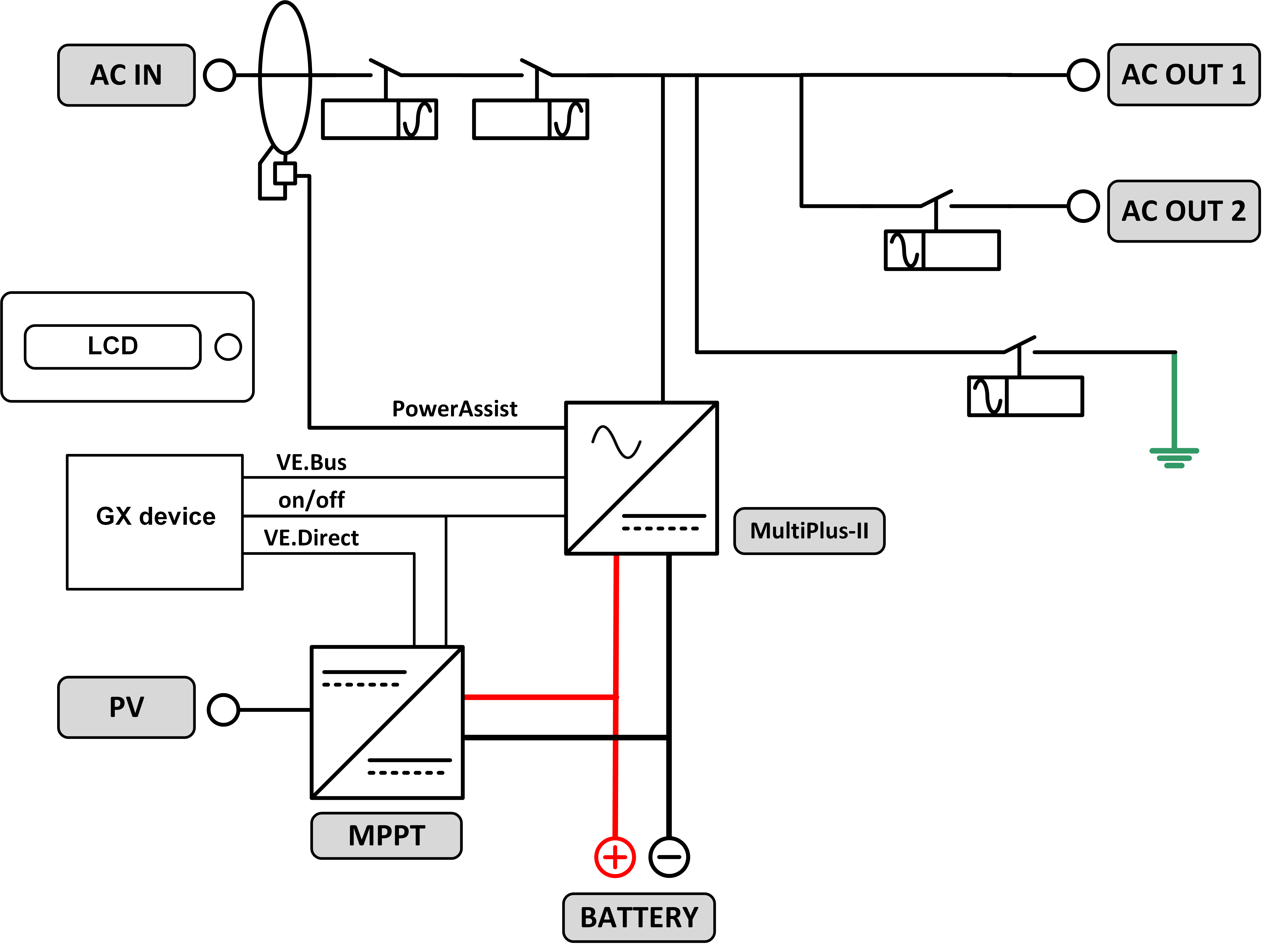
14.2. B: blokschema

14.3. C: Parallelle aansluiting-schema

Extra voorwaarden zijn vereist voor parallel geschakelde systemen - lees hier meer specifieke documentatie - https://www.victronenergy.com/live/ve.bus:manual_parallel_and_three_phase_systems
14.4. D: Driefasen aansluiting-schema

Extra voorwaarden zijn vereist voor driefasige systemen - lees hier meer specifieke documentatie - https://www.victronenergy.com/live/ve.bus:manual_parallel_and_three_phase_systems
14.5. E: Laadalgoritme


Vierfasig opladen:
Bulk
Begint als de lader wordt gestart. Constante stroom wordt toegepast totdat de nominale accuspanning is bereikt, afhankelijk van temperatuur en ingangsspanning, waarna constant vermogen wordt toegepast tot het punt waar overmatige gasvorming begint (14,4 V resp. 28,8 V of 57,6 temperatuur gecompenseerd).
BatterySafe:
De aangelegde spanning op de accu wordt geleidelijk verhoogd totdat de ingestelde absorptiespanning is bereikt. De BatterySafe-modus maakt deel uit van de berekende absorptietijd.
Absorptie
De absorptie periode is afhankelijk van de bulk periode. De maximale absorptietijd is de ingestelde maximale absorptietijd.
Druppel
Druppel-spanning wordt toegepast om de accu volledig geladen te houden
Opslag
Na één dag druppelladen wordt de uitgangsspanning teruggebracht tot opslagniveau. Dit is 13,2 V voor 12 V, resp. 26,4 V voor 24 V en 52,8 V voor 48 VACcu's. Dit beperkt het waterverlies tot een minimum als de accu is opgeslagen voor het winterseizoen. Na een instelbare tijd (standaard = 7 dagen) zal de lader in de Herhaalde Absorptie-modus gaan voor een instelbare tijd (standaard = één uur) om de accu te 'verfrissen'.
14.6. F: Temperatuurcompensatiegrafiek

De bovenstaande grafiek toont de standaard uitgangsspanningen voor Druppelladen en Absorptie, van toepassing bij 25 °C voor 12 en 24 V accubanken. Vermenigvuldig voor een 48 V accubank de 24 V spanningen met 2.
Verminderde druppellaadspanning volgt druppellaadspanning op en verhoogde absorptiespanning volgt absorptiespanning op.
Temperatuurcompensatie is niet van toepassing in de aanpassingsmodus.
14.7. G: Afmetingen behuizing
![]() |
![]() |



