14. APÉNDICE
14.1. A: Descripción de las conexiones
![]() |
![]() |
Referencia | Descripción | Conexión |
A | Conexión de la carga. AC-OUT-1 De izquierda a derecha: | N (neutro), PE (tierra), L (fase) |
B | Conexión de la carga. AC-OUT-2 De izquierda a derecha: | N (neutro), PE (tierra), L (fase) |
C | Entrada CA 1, entrada CA 2 y salida CA | N (neutro), PE (tierra), L (fase) |
D | Contacto de la alarma: de izquierda a derecha | NO, NC, COM. |
E | Inicio sin Asistentes | Mantenga pulsado este botón al iniciar |
F | Conexión a tierra primaria | M6 (PE) |
G | conexión positiva de la batería. | M8 |
H | conexión negativa de la batería. | M8 |
I | interruptor | -:On, 0:Off, =:cargador solamente |
J | Terminales de arriba a abajo: | 1. Alimentación auxiliar 12 V 100 mA |
2. Salida de colector abierto programable (K1) 70 V 100 mA | ||
3. Relé de puesta a tierra externo + | ||
4. Relé de puesta a tierra externo - | ||
5. Entrada (AUX) analógica/digital 1 + | ||
6. Entrada (AUX) analógica/digital 1 – | ||
7. Entrada (AUX) analógica/digital 2 + | ||
8. Entrada (AUX) analógica/digital 2 – | ||
9. Sensor de temperatura + | ||
10. Sensor de temperatura – | ||
11. Sensor de tensión de la batería + | ||
12. Sensor de tensión de la batería - | ||
K | Sensor de corriente externo | Para conectar el sensor de corriente, retire el puente situado entre los terminales INT y COM, conecte el cable de sensor rojo al terminal EXT y conecte el cable de sensor blanco al terminal COM. |
L | 2 conectores RJ45 VE.Bus | para control remoto y/o funcionamiento en paralelo o trifásico |
M | Conector para conmutador remoto | Conexión corta para encender. |
N | Puerto BMS-Can exclusivo (VE.Can no compatible) | |
O | USB | |
P | Botón de restablecimiento (reset) | Restablece el componente de la tarjeta GX solamente |
Q | Puerto Ethernet | |
R | Puerto VE.Direct | |
S | Perno solar positivo M6 | |
T | Perno solar negativo M6 |
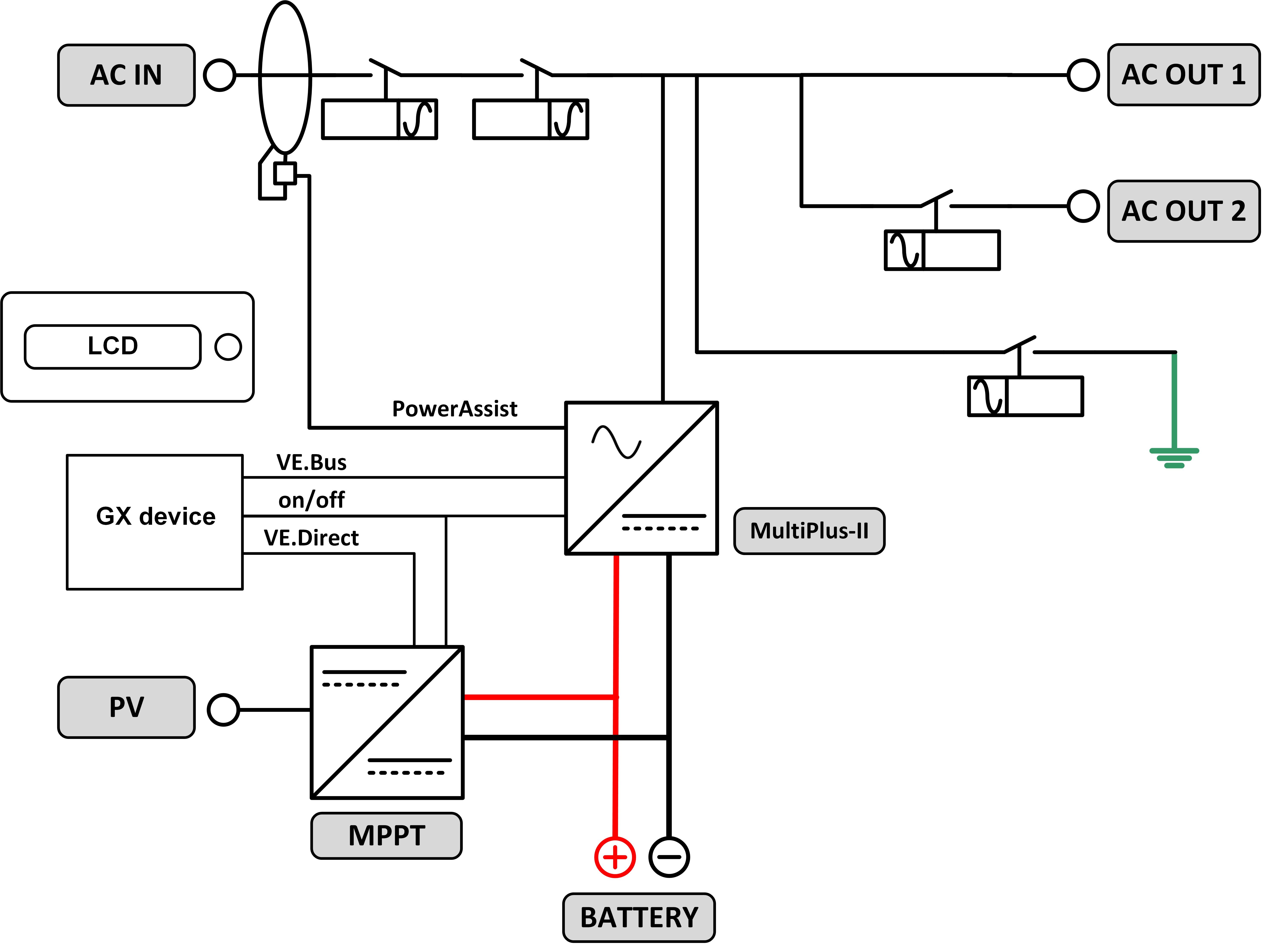
14.2. B: Diagrama de bloques

14.3. C: Diagrama de conexión en paralelo

Para sistemas en paralelo se requieren condiciones adicionales, puede leer documentación específica aquí - https://www.victronenergy.com/live/ve.bus:manual_parallel_and_three_phase_system
14.4. D: Diagrama de conexión trifásica

Para sistemas trifásicos se requieren condiciones adicionales, puede leer documentación específica aquí - https://www.victronenergy.com/live/ve.bus:manual_parallel_and_three_phase_systems
14.5. E: Algoritmo de carga


Carga de 4 etapas:
Carga inicial
Se inicia al arrancar el cargador. Se aplica una corriente constante hasta alcanzar la tensión nominal de la batería, según la temperatura y la tensión de entrada, tras lo cual, se aplica una corriente constante hasta el punto en que empiece un gaseado excesivo (resp 14,4 V, 28,8 V o 57,6 V con compensación de temperatura).
BatterySafe
La tensión aplicada a la batería aumenta gradualmente hasta alcanzar la tensión de absorción establecida. El modo BatterySafe forma parte del tiempo de absorción calculado.
Absorción
El periodo de absorción depende del periodo de carga inicial. El tiempo máximo de absorción máximo es el tiempo de absorción máximo establecido.
Flotación
La tensión de flotación se aplica para mantener la batería completamente cargada.
Almacenamiento
Después de un día de carga de flotación, se reduce la tensión de salida a nivel de almacenamiento. Esto es 13,2 V para baterías de 12 V, 26,4 V para 24 V y 52,8 V para 48 V. Esto mantendrá la pérdida de agua al mínimo cuando la batería se guarde durante la temporada de invierno. Tras un periodo de tiempo que puede ajustarse (por defecto = 7 días), el cargador entrará en modo “Repeated Absorption” (absorción repetida) durante un periodo de tiempo que se puede ajustar (por defecto = 1 hora) para “refrescar” la batería.
14.6. F: Gráfico de compensación de temperatura

El gráfico anterior muestra las tensiones de salida por defecto para flotación y absorción a 25 ºC para bancadas de baterías de 12 V y 24 V. Para una bancada de baterías de 48 V, multiplique las tensiones de 24 V por 2.
La tensión de flotación reducida sigue a la tensión de flotación y la tensión de absorción incrementada sigue a la tensión de absorción.
La compensación de temperatura no se aplica en el modo ajuste.
14.7. G: Dimensiones de la carcasa
![]() |
![]() |



